|

图像型火灾探测器属于成像型的探测器.同时具备空间和时间分辨率的探测能力。可以从不同角度(火焰的光学特性、形状、跳动频率、变化趋势等)进行分析,并综合运用神经网络、模拟数学、计算语义学等理论来判断火焰。具有非接触式探测特点,不受空间高度、高温、易爆、有毒等环境条件的限制,采用智能图像分析技术,能够实现采集并分析现场视频,迅速识别火焰井产生火情报警,支持现场监控及录像及取证.提高了火灾报警的准确率和响应速度.同时有效地避免了各种环境背景因素所产生的干扰。该系统是目前的集防火.防盗。监控三位一体的性价比高的技术型产品。
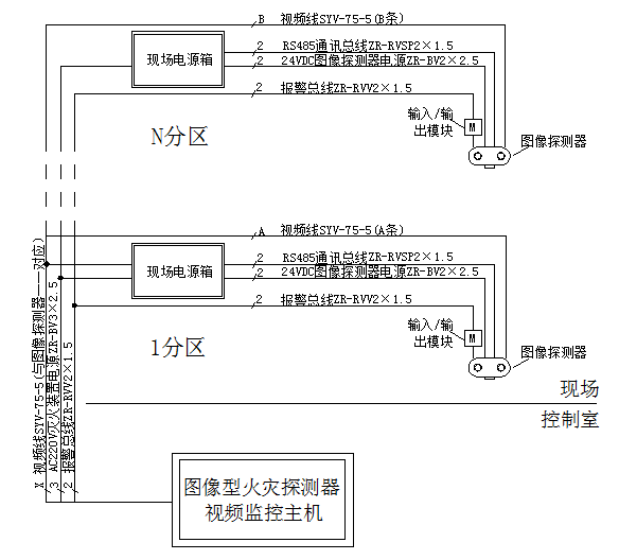
智能图像型火灾探测系统总体结构分为控制室设备系统和现场设备系统两大类,中间是视频信号、电源线路。 
公司概述:
江苏共安消防设备有限公司成立于2009年,注册资金3680万元人民币,是一家集研发,生产,销售为一体的现代化消防厂家。 公司主要产品有:自动消防水炮、电控消防水炮、防爆消防水炮、图像火灾探测报警系统、细水雾灭火系统、泡沫灭火系统、气体灭火系统等产品。 公司秉持“品质为本、诚信为基、市场为导,创新为魂”的经营理念,弘扬“踏实、学习、团结、奉献”的企业精神,扎实进取,稳健经营,敢闯敢干,勇于开拓,以过硬的产品质量和细致体贴的服务拓展市场,提高客户的满意度。 |